Схема устройства фена для сушки волос и принцип его работы

Устройство и ремонт бытовых фенов

Схема устройства фена для сушки волос и принцип его работы

Страница 1 из 2

Этот электроприбор – фен для сушки волос – очень популярен и зачастую незаменим в быту. В связи с высоким потребительским спросом, конструкции большинства фенов стали очень схожими, а качество изготовления и цена упали.

На сегодняшний день купить по-настоящему долговечный фен очень непросто.

Практика ремонта фенов различных марок говорит о том, что случающиеся поломки однотипные и, как правило, не фатальные, а легко устранимые без серьезных денежных трат.

Любой электрический фен в своей конструкции содержит два основных, крупных элемента:  вентилятор и нагреватель. Вентилятор гонит воздух через нагреватель (нагревательный элемент), засасывая его позади фена и выбрасывая спереди нагретым.

Устройство фена для сушки волос.
1 – пропеллер; 2 – электродвигатель; 3 – нагреватель; 4 – термозащита; 5 – переключатель режимов; 6 – кабель питания.

У бытовых фенов вентилятор построен на базе низковольтных (12-18 В) коллекторных электродвигателей постоянного тока. Такой двигатель нельзя питать напрямую от сети 220 В переменного тока.

Для достижения необходимого падения напряжения применяется отдельная спираль (назовём её понижающей) внутри нагревательного элемента. Для выпрямления напряжения применяется двухполупериодный выпрямитель (диодный мост), смонтированный навесным монтажом на контактах электродвигателя.

На металлический вал двигателя посажен пластмассовый пропеллер, состоящий из трёх или более лопастей.

 

Нагревательный элемент фена представляет собой каркас из несгораемого материала с несколькими обмотками из нихромовой проволоки (спирали). В зависимости от количества режимов работы фена, обмоток может две или три, одна из которых понижающая.

Нагревательный элемент с двумя обмотками.

Горячие спирали нагревательного элемента должны постоянно обдуваться холодным воздухом, особенно при работе на максимальной мощности.

Если по какой-либо причине поступление воздуха стало недостаточным или вовсе прекратилось (например, вышел из строя двигатель), то, из соображений пожарной безопасности и во избежание перегорания нагревательного элемента, фен должен автоматически отключиться.

Такое аварийное отключение происходит благодаря присутствию в устройстве фена сразу двух термочувствительных элементов – двух «рубежей защиты» внутри нагревателя.

Первый «рубеж» – термостат. Он представляет собой пару замкнутых контактов, закреплённых на биметаллической пластине. Находясь близко к выходу нагретого воздуха, контакты интенсивно им обдуваются.

При достижении выходящим воздухом критической температуры, контакты отдаляются друг от друга, цепь питания фена размыкается.

Через несколько минут, когда биметаллическая пластина остынет, контакты вновь сомкнуться и фен включится.

Термостаты на основе биметаллических пластин.

В случае если вышеуказанная защита по какой-либо причине в нужное время не сработала, то несколькими секундами позже задействуется «второй рубеж» защиты – термопредохранитель. Этот предохранитель одноразовый и, после срабатывания, нуждается в замене.

Плавкий термопредохранитель.

Устройство фена Rowenta CV 4030

Чтобы увидеть внутреннее устройство бытового фена, разберем его типичного представителя – Rowenta CV 4030.

Данная модель оснащена вентилятором на основе низковольтного двигателя, нагревательный элемент состоит из одной понижающей спирали и двух нагревательных.

Фен имеет три рабочих режима, на первом режиме обороты вентилятора ниже, чем на двух других. Принципиальная схема этого фена представлена ниже.

В первом положении переключателя SW1 сетевое питание, прошедшее через вилку XP1, фильтр C1R1, защитные элементы F1, F2, диод VD5 (необходимый для отсечения одной полуволны переменного напряжения) поступает на понижающую спираль H1, через неё питается электродвигатель M1.

Диоды VD1-VD4 необходимы для выпрямления пониженного спиралью H1 переменного напряжения. Катушки индуктивности L1, L2 и конденсаторы C2, C3 служат для снижения помех, возникающие при работе щеточного электродвигателя.

Через диод VD5 питание так же подается и на нагревательную спираль H2.

При переведении переключателя SW2 в положение «2», диод VD5 замыкается накоротко и «выходит из игры». Двигатель начитает работать на максимальных оборотах, спираль H2 нагревается сильнее.

Третье положение движка переключателя SW2 соответствует режиму максимальной потребляемой мощности, когда параллельно спирали H2 подключается спираль H3. В таком положении температура выходящего воздуха самая высокая.

Кнопка «cool» включена в разрыв обеих нагревательных спиралей, при её нажатии остается включенным только электродвигатель через спираль H1, спирали H2 и H3 обесточиваются.

Процесс вскрытия фена Rowenta cv4030.

Фен в полуразобранном виде.

Фен без корпуса.
Снизу вверх: переключатель SW1, конденсатор C1 с припаянным к нему резистором R1, кнопка SB1, нагревательный элемент, двигатель с пропеллером (в черном кожухе).

Нагревательный элемент.

Диод VD5 (фото слева) и катушки индуктивности (фото справа одной катушки) фена Rowenta CV 4030 смонтированы внутри нагревательного элемента.

Термостат (фото слева).
Термопредохранитель (фото справа)

Ремонт фена

Схема устройства фена для сушки волос и принцип его работы

   Недавно ко мне на ремонт принесли фен не из самых старомодных, но времена ныне иные, кто ремонтирует фен за 10$, а иногда проще купить новый, с учетом, что весь рынок буквально забит дешевыми китайскими фенами. Так что пользуясь случаем, рассмотрим конструкцию и работу фенов для волос. 

Работа бытового фена

   Фен работает от сети 220 В, 50 Гц. Любой фен для волос имеет две основные части – обогревательный элемент и электродвигатель. 

   В качестве обогревательного элемента как правило используется нихромовая спираль, именно она обеспечивает теплый воздух. В фенах в основном применяются электродвигатели постоянного тока с мощностью до 50 ватт, бывают и исключения. 

   Проходя через спираль, ток теряет свою начальную силу, поскольку спираль имеет определенное сопротивление, именно этот ток выпрямляется диодным мостом и подается на электродвигатель. 

   Электродвигатели в фенах рассчитаны на напряжение 12, 24 и 36 Вольт, только в очень редких моделях используются электродвигатели с питанием 220 Вольт, в таком случае, напряжение из сети напрямую подается на электромотор. К ротору двигателя укреплен винт (пропеллер) который обеспечивает отдув тепла со спирали, именно благодаря этому на выходе получается достаточно сильный направленный поток теплого воздуха. Мощность фена зависит от толщины использованной спирали и мощности установленного электродвигателя. 

   Принесенный фен был разобран, оказалось, что проблема заключалась в оборванной дорожке на плате с выключателями. После заливки её припоем – устройство заработало нормально.

   Но чаще всего, основные причины неработоспособности – оборванная спираль, нерабочий двигатель, расплавившиеся от тепла контакты выключателей, оборванный сетевой провод или вилка.

Из чего состоит фен:

   Элементы на схеме: 1 – насадка-диффузор, 2 – корпус, 3 – воздуховод, 4 – ручка, 5 – предохранитель от перекручивания шнура, 6 – кнопка режима “Холодный воздух”, 7 – переключатель температуры потока воздуха, 8 – переключатель скорости потока воздуха, 9 – кнопка режима “Турбо” – максимальный поток воздуха, 10 – петля для подвешивания фена.

Электросхема простого фена


   На электродвигатель подается напряжение постоянного тока, полученное посредством диодного моста, состоящего из четырех диодов (или просто от одного диода).

   Выделим два элемента цепи, которые являются потребителями (нагрузками), это – спираль и диодный мост (двигатель не считаем, т.к. является нагрузкой моста). В цепи элементы расположены последовательно (один за другим), значит, падение напряжения на каждом из них будет зависеть от его же сопротивления и их сумма будет равна напряжению сети при третьем положении переключателя.

   Большинство фенов начального уровня имеют простейшую электросхему, в таких фенах только один переключатель, которым включается вентилятор и ТЭН. Нагреватели могут выполняться в различных модификациях, но во всех фенах они выполнены из нихрома, свитого в пружину.

   Однако почти все простые современные фены имеют 2-3 ступени регулировки мощности и потока воздуха.

   Более продвинутые фены имеют плавные регуляторы скорости обдува и температуры обдуваемого воздуха.


Правила эксплуатации фенов


Ремонт фенов: 7 проблемных мест, которые Вас удивят

Схема устройства фена для сушки волос и принцип его работы

Автор Оксана Кнопа Дата Май 13, 2016

Хоть раз в жизни каждая женщина сталкивается с проблемой поломки фена в самый неподходящий момент. Хорошо, если на подхвате готов другой работающий аппарат.

Но часто такого варианта нет, и нам срочно приходится решать проблему. Можно обратиться в сервисный центр, а можно попытаться исправить поломку дома.

Чтобы произвести ремонт фена для волос своими руками, необходимо разобраться в принципе работы этого прибора.

рано или поздно фен ломается

Конструкция

Разные производители предлагают множество моделей, которые отличаются друг от друга формой, цветом и наличием дополнительных функций. При этом неизменным остается одно. Какой бы фен вы не купили, принцип конструкции у них практически одинаковый, соответственно при ремонте нужно обращать внимание на одни и те же проблемы.

Для начала изучим, как устроен фен для волос. Основные детали внутренности фена:

Сушка волос феном это не полезно, но быстро

При этом электрическая схема фена для сушки волос довольно проста, и сложнее тиристора в ней нет ничего. Коробка фена встречается пластиковая или металлическая, но обе крепятся болтиками разного типа.

Поэтому прежде чем приступить к ремонту, подготовьте нужный инструмент. Часто в доме нет подходящей отвертки или насадки, чтобы открутить болт. Помимо болтов, на корпусе могут присутствовать специальные защелки. Действуйте осторожно – крепления легко сломать. Не тяните сильно, не зная, правильно ли вы совершаете открытие. Иногда важные элементы скрыты наклейкой.

Делаем осмотр и проводим ремонт фена для волос своими руками

Прежде, чем начать осмотр аппарата, необходимо отключить фен от сети. При работе с любым электрическим прибором, нужно строго соблюдать все правила безопасности.

Мы сейчас рассчитываем на читателя, который не получил технического образования, а просто столкнулся с проблемой и желает решить ее без лишних затрат и потери времени.

Прежде чем начать осмотр самого фена, проверьте исправность розетки, подключив какой-то другой прибор или настольную лампу. Если все в порядке, и розетка исправна, переходим к фену.

Шнур может барахлить и у профессионального фена Филипс

Это первое на что обращаем внимание, и проверяем для начала его целостность. Нередко причиной поломки становятся острые зубки домашнего питомца. Осматриваем как сам шнур, так и вилку. Если снаружи никаких проблем не видно, разбираем фен, и смотрим внутри.

Контакты или пайка могли расшататься и отойти. Действуем по мере обнаружения проблемы: закручиваем или паяем, соединяем лопнувшие концы провода и обматываем изолентой. Лучше всего, если вы замените шнур. Можно применить целый шнур от другого аппарата.

Берегите шнур, он довольно часто перегибается

Переключатели

В таком случае фен будет начинать работу сразу, как только вы воткнете вилку в розетку. Более того, открыв корпус, внимательно изучите внутренность на предмет наличия нагаров или плавок. Обугленные детали нужно заменить, а нагар убрать с помощью ластика, после чего вытереть все спиртом.

Вентилятор накрывается не только у Daewoo di 6805s

Часто у женщин, особенно длинноволосых, забиваются лопасти вентилятора элементами волос, и фен перестает работать. Для починки нужно аккуратно почистить лопасти вентилятора, фильтры, ось мотора. Сделать это можно как руками, так и с помощью кисточки.

Сломалась спираль? Инструкция по ремонту

При частых перегревах прибора, проблемой поломки может стать поломка спирали. Чаще всего она просто перегорает. При внимательном осмотре можно сразу увидеть, в чем причина. После обнаружения порыва спирали, можно сделать замену, купив аналогичный вариант. Допускается и ремонт спирали. Сделать это можно:

  • запаяв разорванное место,
  • соединить спираль с помощью медной проволоки или трубки.
  • Стоит заметить, что замена керамического элемента обычно процедура недешевая, поэтому если вы не уверены в правильности своих действий, отнесите новый элемент и фен мастеру.

    Мотор отказывает у приборов для укладки волос

    Это самый трудный вариант в этом случае, так как для починки двигателя нужно определенные знания и навыки. Осмотрев мотор, можно сделать вывод: причина поломки в нем или нет.

    Если при включении фена вы заметили сильный треск или искру, значит виной этому мотор. После осмотра корпуса, обмотки и щеток, отнесите мотор в мастерскую или найдите такой же новый и произведите замену. После замены рекомендуем смазать детали так, чтобы движения совершались плавно, без трения.

    Микросхемы

    Если проблема не найдена в вышеперечисленных частях устройства, то она может скрываться в микросхеме. Здесь возможны несколько вариантов поломки:

    • трещина в гетинаксе и разрыв дорожки: запаиваем данный участок;
    • порча конденсатора: вздутые детали удаляют и заменяют на новые;
    • сгоревший резистор: потемневшие элементы также меняют на новые.

    Регулятор нагрева

    Эта деталь защищает фен от перегрева. Поломавшись, он не дает включиться фену вовсе. В данном случае можно либо произвести замену поломанной детали, либо убрать регулятор из цепи, и сделать замкнутую цепь. Включив фен в розетку, вы увидите, помогли ли действия или проблема в другом.

    Навороченные модели сейчас в моде, но и поломок у них больше

    Советы пользователю

    Несмотря на то, что мы сделали обзор практически всех возможных поломок, встречаются случаи, когда все перечисленное проверено, а фен все равно не работает. В таких случаях лучше обращаться к мастеру.

    Более того, фены, которыми пользуются парикмахеры, то есть профессиональной линии, имеют сложную конструкцию, и ремонтировать такие модели намного труднее.

    Простые же и недорогие варианты могут быть одноразовыми, и не подлежать ремонту.

    ПОСМОТРЕТЬ ВИДЕОИНСТРУКЦИЮ

    Тем не менее, надеемся, что советы помогут вам справиться с проблемой и такая беда, как поломанный фен не испортит вам настроение.

    Ремонт фена: причины поломок, схема устройства, устранение неполадок своими руками

    Схема устройства фена для сушки волос и принцип его работы

    В хозяйстве используются различные электрические приборы, которые заметно облегчают жизнь обывателя. Но в процессе эксплуатации они могут выходить из строя и ломаться. Ремонт фена для волос своими руками провести несложно, так как большинство неполадок можно легко устранить в домашних условиях. Но сначала необходимо разобраться в устройстве и принципе работы аппарата.

    • Конструктивные особенности
    • Порядок осмотра
    • Некоторые советы

    Перед тем как приступить к устранению поломки, необходимо разобраться, как бытовой прибор устроен. Основные составляющие фена следующие:

    • мотор;
    • вентилятор;
    • нагревательные элементы;
    • электрическая схема.

    Фен для волос в зависимости от количества режимом может иметь несколько переключателей и различные внешние характеристики.

    Корпус может быть изготовлен из различного материала и крепиться на специальные шурупы. Головки в основном имеют нестандартный образец, это может быть плюсик, вилы или звездочка.

    Перед тем как разбирать аппарат, стоит позаботиться о необходимом инструменте.

    Кроме этого, створки могут быть закреплены специальными защелками. Поэтому необходимо действовать крайне осторожно, чтобы не отломать хрупкие пластмассовые элементы.

    Порядок осмотра

    Если прибор для сушки волос полностью лишен признаков жизни или плохо функционирует, то требуется провести визуальный осмотр цепи питания. Лучше всего проводить мероприятия в следующем порядке:

  • Неполадки с кабелем. Начинать процедуру осмотра силового кабеля необходимо именно с розетки. Проблема может крыться в отсутствии электрической сети или каких-либо других неисправностях. Если же вольтаж существует, то нужно осмотреть шнур электроприбора, притом чаще всего поломка происходит в месте, где он входит в корпус. Затем передвигаются к вилке. Перед тем как производить ремонтные работы, необходимо обесточить устройство. Если какие-либо изломы, горелости отсутствуют, то необходимо разобрать фен и проверить места соединения провода с внутренними деталями. Очень часто случается, что отпадает двигатель. Исправить ситуацию можно обычной запайкой.
  • Неисправности в вентиляторе. В таком случае устройство просто перестает крутиться или делает это очень медленно. Для выявления причины также потребуется разобрать агрегат, иначе добраться до детали не получится. В самом начале осматриваются крыльчатки, они не должны быть грязными и пыльными. Часто механизм не набирает обороты именно из-за волос, которые на него намотались в процессе эксплуатации. Далее требуется разобрать конструкцию полностью, хорошенько очистить ее и имеющиеся на ней фильтры. Если же манипуляции не произвели нужного эффекта, и прибор не заработал, то самостоятельно поломку не устранить, придется отнести фен в сервис.
  • Поломки в двигателе. Самые неприятные неполадки случаются именно с двигателем. Понять, что причина кроется в нем, можно по характерному запаху горелой проводки, а также по искрам, которые проскальзывают в месте, где расположен мотор. Устранить проблему будет непросто, если нет опыта. Вначале необходимо с помощью тестера выявить точное место неисправности, а уже затем, исходя из проблемы, устранять поломку или же полностью заменять элемент новым.
  • Проблемы с нагревательным элементом. При такой неисправности из бытового прибора вместо горячего потока воздуха поступает холодный. Чаще всего это случается из-за перегоревшей или вышедшей из строя спирали. Чтобы отремонтировать поломку, необходимо разобрать устройство, вентилятор, таким путем получится добраться до нужной детали и заменить ее. Можно произвести ремонт, но, как правило, через какое-то время она вновь придет в негодность.
  • Некоторые советы

    Ремонт профессионального прибора достаточно сложен. Так как имеющиеся в нем детали оснащаются специальными регуляторами и различными опциями, такими как кнопка Care. Кроме этого, зачастую спираль изготавливают из специального сплава, который при сильном нагреве создает отрицательные ионы, оказывающие благотворное воздействие на качество волос.

    Но и такие устройства имеют прежнюю методику:

    • кабель;
    • выключатели и различные кнопки;
    • очистка от пыли и грязи;
    • осмотр спирали и мотора;
    • контроль конденсатора и резистора.

    Но прежде чем проводить самостоятельные ремонтные работы необходимо ознакомиться с принципиальной схемой устройства. Как видно, починить бытовые приборы для сушки волос не так сложно. Но если имеются какие-либо сомнения, то не стоит заниматься починкой самостоятельно, а лучше отнести их в сервисный центр.

    Ремонт фена

    Схема устройства фена для сушки волос и принцип его работы

    Почти в каждом доме есть маленький прибор под названием фен. Фен можно применять при смолении деревянных лыж, снятии старой краски, сдувании опилок с верстака, разгоне комаров и муж, сушке вещей, охлаждении сковородки с пельменями и как опахало в жаркие дни. Фен также применим при сушке волос.

    Большинство фенов китайского происхождения имеют примитивную электрическую схема. В таких фенах только один переключатель, которым включается вентилятор и теплоэлектронагреватель (ТЭН).

    ТЭНы могут выполняться в различных модификациях, но во всех фенах они выполнены из нихрома, свитого в пружину.

    Более продвинутые фены имеют два регулятора: одним регулируется скорость обдува, а вторым – температура обдуваемого воздуха. При этом схема умнее не становится.

    Итак, под руку попался некий фен китайского производства. Неисправность заключалась в неспособности фена изменять скорость обдува. Не было верхней границы обдува.

    Как это часто бывает в китайской мануфактуре саморезы имеют весьма странную головку. Под такую головку нужна и специальная отвертка. Такие отвертки можно купить, но вот незадача открутить китайскими отвертками китайские саморезы не получилось. Поэтому при помощи обычной болгарки из отвертки можно сделать хитрую отвертку под головку с нужным саморезом.

    Саморезы могут быть под плюсовую отвертку, плоскую отвертку, звездочку, шестигранник, треугольник, квадратик и вилку. В моем случае это была вилка.

    На ручке располагаются переключатели управления для регулированием функциями фена.

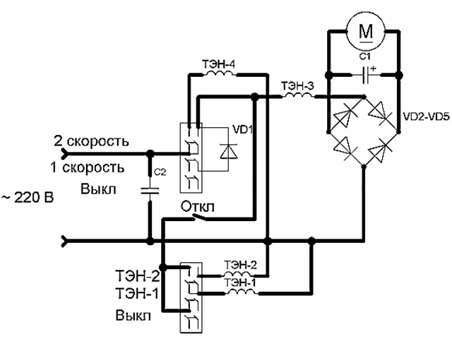
    Фен работает от сети 220 В, 50 Гц. По входу стоит бумажный конденсатор для ликвидации помех от двигателя. Фен обладает двумя регуляторами. Один регулятор включает двигатель и мощный ТЭН-4, а второй – вспомогательные ТЭН-1, ТЭН-2. Без включения обдува ни один из ТЭНов работать не начнет.

    При включении обдува на первую скорость напряжение поступает изначально на диод VD1, рассчитанный на ток не менее 1 А.

    После диода провода разветвляются на ТЭН-3, ограничивающий напряжение на двигатель постоянного тока, включенный через диодный мост VD2-VD5 и на второй регулятор температуры обдува, включенный через размыкающий температурный контакт, расположенный внутри контура с ТЭНами.

    Напряжение после диода VD1 из 220 В становится примерно 155 В, а ТЭН-3 ограничивает напряжение на диодный мост до примерно 16 В. Конденсатор С1 выравнивает пульсирующее напряжение после диодного моста VD2-VD5. На второй скорости обдува диод VD1 исключается из схемы и напряжение 220 В падает на ТЭН-3, ограничиваясь до примерно 27 В.

    На первой скорости обдува при включенный ТЭНах потребление составляет 0,9 А, но уже на второй скорости ток значительно увеличивается до 6,8 А. Ток соответствует нагрузке около 1,5 кВт.Принципиальная электрическая схема фена представлена ниже.

    После откручивания двух винтов можно снять верхнюю часть корпуса фена. Если снять не получается – держат пластмассовые детали. Иногда дополнительные саморезы скрываются наклейками.

    В корпусе кроются переключатели, набор ТЭНов, намотанных на один каркас и прикрытый чехлом. Чехол нужен чтобы создать воздушный канал в котором будет циркулировать воздух.

    Если чехол убрать, то ТЭН кроме воздуха нагреют и расплавят корпус фена, поэтому при ремонте не стоит сильно нагружать фен без чехла.

    Чехол сделан из бумаги, пропитанной негорючей основой и покрашенный отражающей тепло краской.

    В данном фене существует примочка – кнопка ионизации, но как и все в дешевой технике эта кнопка только отключает блок парных ТЭНов.

    Диодный мост с конденсатором собран напрямую на самом двигателе. Это позволило сэкономить место.

    Помимо китайских дешевых фенов для быта, существуют фены профессионального уровня. Обычно такие фены производятся в Европе, но с учетом того, что дешевая рабочая сила сконцентрирована в Азии, то встречаются профессиональные фена и китайского производства.

    Основная особенность профессиональных фенов – наличие двигателя не на 16 В с понижением напряжения посредством ТЭНа и питанием постоянным током, а на полные 220 В переменного тока.

    Такой двигатель по конструкции относится к однофазным коллекторным двигателям переменного тока и снабжается щетками.

    Применение такого двигателя позволяет в полной мере использовать функцию ионизации, которая позволяет полностью отключить ТЭНы двигателя.

    Красивым элементом является рамка с намотанными спиралями. Обычно спирали мотаются из нихрома (сплав никеля и хрома) Нихром имеет темно-серый цвет. Удельное сопротивление нихрома в среднем 1,1 ом*мм2/м. Длина проволоки из нихрома L, м рассчитывается по формуле

    L=U2*П*d2/4*P*p

    Где U – напряжение питания, В;

    П – число пи, П=3,14;

    d – диаметр проволоки, мм;

    P – отдаваемая спиралью мощность, Вт;

    p – удельное сопротивление проволоки, ом*мм2/м, p=1,1.

    Если необходимо намотать спираль для фена мощностью 1200 Вт, рассчитанную на напряжение 220 В, имеющаяся проволока нихрома имеет диаметр 0,3 мм, то подставляя в формулу значения имеем

    L=2202*3,14*0,32/4*1200*1,1=2,6 м

    Для уменьшения занимаемой длины проволоку свивают в спираль, наматывая ее на стержень.

    Современные ТЭНы имеют серебристый металлический цвет и наматываются не из нихрома. Нихром мягкий материал, а металл в ТЭНах твердый и прекрасно держит форму. Какой точно металл применяется в современных ТЭНах я не знаю.

    Неисправности:

    Неисправность Причина Устранение Нет повышенной скорости обдува Неисправен диодный мост VD2-VD5 Заменить диодный мост Неисправен конденсатор С1 Заменить (отключить) конденсатор Нет пониженной скорости обдува Неисправен диод VD1 Заменить диод Нет нагрева одного из ТЭНов Порвалась нифромовая нить Найти место обрыва и скрутить два конца проволоки Не включается фен Нет контакта на переключателях Разобрать переключатели, подчистить спиртом контакты и растянуть прижимающие пружины Не работает двигатель Неисправен ТЭН-3 Найти место обрыва и скрутить оба конца вместе Неисправен диодный мост VD2-VD5 Заменить диодный мост Неисправен двигатель Заменить двигатель

    Фен. Описание, характеристики, виды и выбор фена

    Схема устройства фена для сушки волос и принцип его работы

    Доброго времени суток, уважаемые посетители проекта «Добро ЕСТЬ!», раздела «Техника»!

    Рад представить вашему вниманию статью о бытовом приборе, без которого не представляет себе жизнь большинство из представительниц прекрасного пола — фенах. Итак…

    Фен (англ. Fan) — электрический прибор, выдающий направленный поток нагретого воздуха. Важнейшей особенностью фена является возможность подачи тепла точно в заданную область.

    Происхождение слова «фен» связано с немецкой маркой FOEN, зарегистрированной в 1941 и ссылающейся на тёплый альпийский ветер «фён».

    Устройство фена

    Фен обычно выполняется в виде отрезка трубы, внутри которой располагаются вентилятор и электронагреватель. Часто корпус фена оснащается пистолетной рукояткой.

    Вентилятор втягивает воздух через один из срезов трубы, поток воздуха проходит мимо электронагревателя, нагревается и покидает трубу через противоположный срез.

    На выходной срез трубы фена могут быть установлены различные насадки, изменяющие конфигурацию воздушного потока.

    Входной срез обычно закрыт решёткой для того, чтобы предотвратить попадание внутрь корпуса фена крупных предметов, например пальцев.

    Ряд моделей фенов позволяет регулировать температуру и скорость потока воздуха на выходе. Регулировка температуры достигается либо включением параллельно различного числа нагревателей, либо с помощью регулируемого термостата, либо изменением скорости потока.

    Виды фена

    Бытовой фен. Этот вид фена предназначен для сушки и укладки волос. Он выдает поток воздуха с температурой около 60°C и высокой скоростью.

    Есть фены, в которых температура регулируется, и может выдавать как холодный поток воздуха, так и горячий. В фен стараются ставить защиту от перегрева во избежание повреждения волос горячим воздухом.

    Современные фены также имеют функцию ионизации воздуха, призванную прежде снимать статический заряд, а также обещающие гладкость и шелковистость волос.

    Технический фен. Этот вид фена в отличии от бытового, отличается способностью выдавать поток воздуха, нагретого до температуры порядка 300—500°C, но с невысокой скоростью.

    Различные модели технических фенов могут иметь также и режимы с более низкой температурой воздуха, например, 50°C. Существуют модели, позволяющие получать воздух с температурами в диапазоне 50—650°C с шагом в 10°C или плавной регулировкой.

    Некоторые модели позволяют регулировать расход воздуха.

    Как выбрать фен (бытовой)

    Правильный выбор фена позволит Вам создавать великолепные прически, облегчат уход за волосами и помогут создать свой неповторимый стиль.

    Перед тем как начать изучать характеристики современных фенов и многообразие моделей, представленных на рынке, определитесь, для каких целей вам нужен этот «агрегат». Если вы пользуетесь, феном только для сушки волос, вам нужен надежный фен с минимальным набором функций.

    Если вы часто путешествуете, вам лучше присмотреться к компактным моделям.

    Если же вы, как и большинство женщин, любите еженедельно творить шедевры парикмахерского искусства со своими волосами в домашних условиях, то к выбору фена нужно подойти со всей ответственностью, так как вам понадобится прибор с хорошим набором насадок, мощностью, различными температурными режимами и т.д.

    Форма

    Выбирая фен, необходимо обратить внимание на его форму, т.к. фен изготавливается в двух типах – обыкновенный и фен-щетка. От того, какую модель вы выберете, зависит то, насколько комфортно вам будет им пользоваться.

    Обыкновенный фен имеет ручку, которая расположена под углом к основной части, большая часть профессиональных фенов имеют такую форму.

    Однако то, что является достоинством для профессионалов, приносит некоторые неудобства в быту, чтобы самостоятельно пользоваться таким феном, нужно иметь некоторый навык.

    Кроме профессиональных фенов, с ручками делают еще и дорожные фены, которые малогабаритны, легки, а также имеют складывающуюся ручку.

    Начинающим осваивать мастерство укладки на дому, лучше приобрести фен-щетку. Он по весу гораздо легче, а рука при пользовании им не так устает.

    Кроме того, фен цилиндрической формы не сковывает движения кисти и позволяет придавать струе воздуха различные направления.

    Используются для укладки волос при помощи всевозможных насадок: «расческа» — для расчесывания мокрых волос; «греющая рука» — для пышности; «атласная щетка» — для блеска, «фасонная» — для объема и волны.

    Мощность фена

    Многие продавцы, помогая покупателям выбрать фен, рекомендуют обращать внимание только на его мощность, мол, чем она больше, тем прибор лучше. Это не совсем верный подход.

    От этой характеристики зависит только тот фактор, какую температуру может обеспечить фен, и, соответственно, как быстро он высушит ваши волосы.

    На рынке представлены модели от 200 до 2000 Вт, причем увеличение мощности прибора не влияет впрямую на его стоимость.

    Не стоит гнаться за приборами с высшим значением этого параметра, если для вас важно не то, как быстро вы высушите волосы, а то, какая прическа у вас после этого получится. При использовании слишком мощного фена вы просто не успеете сделать укладку и в результате получите полный беспорядок на голове.

    Кроме того, мощные фены не рекомендуют тем, у кого тонкие волосы. Для нормальных волос и повседневных нужд хорошим вариантом будет приобретение фена мощностью 1200—1600 Вт. Менее мощные фены для тех, кто ищет дорожный фен (обычно они имеют невысокий показатель) и для тех, у кого совсем мало опыта в укладке волос.

    Более мощные, соответственно, для профессионалов-виртуозов.

    Температура и скорость

    Следующие технические характеристики, на которые следует обратить внимание – какое количество скоростей и температурных уровней есть у модели. Имея фен с несколькими режимами, вы сможете регулировать напор струи воздуха и изменять ее температуру от теплой до горячей. Чем их больше, тем больше можно составить комбинаций для сушки и укладки волос, тем больше свободы для творчества.

    Отметим еще одно качество, которым обладают многие модели фенов. Речь идет о функции подачи холодного воздуха («cool»).

    Делая укладку, вы сначала высушиваете локон требуемой формы, а потом секунд на пятнадцать включаете режим “cool”, чтобы закрепить результат.

    Высокая температура делает волосы эластичными и послушными, а струи холодного воздуха охлаждают волосы и фиксируют форму на длительное время.

    Насадки

    Если вы будете не только сушить волосы с помощью фена, но и делать укладки, вам нужно с особенной тщательностью выбирать набор насадок, коим обладает та или иная модель. Почти все фены имеют в комплекте две насадки: концентратор и диффузор.

    Концентратор — самая популярная у парикмахеров насадка, она имеет сужающееся плоское окончание и незаменима при укладке и моделировании прически. Фены только с концентратором выпускаются всеми производителями, чаще всего, в формате дорожных.

    Диффузор – вторая по популярности насадка, однако ее функциональные характеристики не так бесспорны. Диффузор представляет собой широкий раструб, узкой частью надевающийся на конец фена.

    За счет многочисленных отверстий он, как через сито, пропускает через себя мощную струю воздуха, превращая ее в легкий теплый ветерок. Придумана эта насадка была для быстрой сушки, эту функцию она выполняет, так как охватывает большую площадь, чем концентрическая насадка.

    Она экономит время, к тому же делает мощную горячую струю воздуха более мягкой, рассеянной и щадящей, оберегает кожу головы от пересушивания.

    Кроме диффузора и концентратора выпускаются разнообразные насадки в виде щеток. Фены с набором таких насадок обычно не очень мощные и предназначены в первую очередь для укладки.

    — Насадка в форме половинки круглой щетки пригодится волосам с «химией», если завитки понадобится распрямить. Насадка-половинка легко приподнимает волосы от корней и выглаживает пряди.

    — Стандартная круглая щетка с пластмассовыми зубцами — для создания локонов. — Насадка-расческа — для ухода, сушки и придания объема. — Широкая расческа — для сушки и укладки. — Стандартные щипцы — для завивки локонов.

    — Щипцы малого диаметра — для завивки мелких локонов. — Круглая щетка с натуральной щетиной — для придания блеска.

    — Щетка с убирающимися зубчиками — создание локонов, исключена возможность запутывания волос.

    Ионизация

    Многие современные модели фенов оборудованы функцией ионизации. Эта система призвана бороться с негативным воздействием положительных ионов на волосы, нейтрализуя их потоком отрицательных, а заодно удерживая влагу. Отрицательные ионы приглаживают чешуйки и снижают уровень статического электричества. В результате, Ваши волосы становятся блестящими и послушными.

    Турмалин

    Турмалиновая технология появилась на рынке недавно. Она позволяет производить положительно заряженные ионы в гораздо большем количестве. Такие фены способны высушить ваши волосы на 70% быстрее и сделать волосы гладкими и блестящими.

    Техника сушки волос

    Для создания объема на волосах средней длины и длинных начинайте сушку, нагнув голову вниз и свесив волосы. Взбивайте волосы пальцами против направления роста и энергично направляйте струю воздуха в разные стороны. Когда волосы высохнут наполовину, поднимите голову и придайте укладке нужную форму.

    Короткие волосы сначала причешите с помощью фена, а потом взъерошите щеткой против роста волос, нагнув голову вперед. При просушке и укладке держите фен таким образом, чтобы поток воздуха шел от корней волос к концам. При такой сушке чешуйки волоса ложатся правильно и волос приобретает блеск.

    И не приближайте фен слишком близко к голове, оптимальное расстояние – не менее 20 см.

    Как выбрать технический фен

    При выборе технического (строительного) фена, важно учитывать его основные функции, которые имеют большое значение:

    — Мощность — от 1000 до 2000 Вт.

    (чем больше мощность, тем выше его назначение); — Регулировка температуры (наличие регулировки повышает эффективность инструмента); — Основной выключатель (должен легко переключаться, а при случайном падении выключать фен); — Функция защиты от перегрева (предотвращает перегрев и воспламенение фена); — Регулировка горячего воздуха (делает его более универсальным); — Длина шнура – не менее 2,5 м. (позволяет работать с феном на полный рост); — Подвесной крючок (фиксирует инструмент в нужном месте);

    — Набор специальных насадок (для обширной области применения).

    Насадки для технического фена бывают следующими:

    — Фокусирующая (концентрирует поток горячего воздуха в определенном месте); — Плоская (подает поток к более узкой области); — Сварное зеркало (сварка материалов); — Стеклозащитная (применяется на низкотемпературных поверхностях – к примеру, стекло); — Рефлекторная (разогрев труб); — Редукторная (точечный разогрев поверхности);

    — Шлицевая (сварка ПВХ материалов).

    Видеоролик о выборе фена

    Удачной Вам покупки!

    Обсудить фены на форуме

    Ремонт строительного фена своими руками

    Схема устройства фена для сушки волос и принцип его работы

     Всем нам знаком такой вспомогательный инструмент в строительстве  как строительный электрический фен, которым мы привыкли пользоваться для снятия лакокрасочных покрытий.

    Основополагающий принцип работы строительного фена мало чем отличим от обыкновенного фена, которым мы пользуемся для сушки волос.

    Соответственно  и электрическая схема строительного фена имеет сходство с электрической схемой обыкновенного фена.

    В изложенной теме будет дано пояснение:

    • электрической схеме строительного фена;
    • принципу работы строительного фена;
    • возможным причинам неисправности;
    • устранению  данных неисправностей.

    Электрическая схема строительного фена

    Рассмотрим электрическую схему рис.1  строительного фена:

    рис.1

    Одна диагональ  диодного моста — подключается к внешнему источнику переменного напряжения 220В.

     Другая диагональ диодного моста соединена с электродвигателем.

    Электрическая схема состоит из следующих элементов:

    • тумблера, осуществляющим режим температуры управления — К1;
    • тумблера, осуществляющим скорость вращения ротора электродвигателя управление скоростью обдува — К2;
    • тумблера отключения ТЭНов — К3;
    • электродвигателя вентилятора — М;
    • конденсатора — С;
    •  ТЭНов — RТЭН;
    • диодов — VD1, VD2.

    Через диодную мостовую схему  одной диагонали моста  выпрямленный ток двух потенциалов +,- поступает на электродвигатель.  При переходе от анода к катоду — ток протекает при положительном полупериоде синусоидального напряжения.

    Два конденсатора соединенных в электрической схеме параллельно, — служат дополнительными сглаживающими фильтрами.

    Скорость обдува происходит за счет изменчивости сопротивления в электрической цепи, то есть,  при переключении тумблера скорости на наибольшее значение сопротивления, — скорость вращения ротора электродвигателя уменьшается в связи с падением напряжения.

    Количество ТЭНов  нагревателей в данной схеме — четыре.  Температурный режим строительного фена осуществляется тумблером температурного управления.

    ТЕНы в электрической цепи имеют разное сопротивление, — соответственно, температура нагрева при переключении из одного участка электрической цепи на другой — нагрев  ТЭНов будет соответствовать своему значению сопротивления.

    Общий внешний вид строительного фена с его названиями отдельных деталей, — показан на рис.2

    рис.2

    Следующая  электрическая  схема строительного фена рис.3,  — сопоставима с электрической схемой рис.1

    В данной электрической схеме отсутствует диодный мост.  Управление скоростью обдува и управление температурным режимом, — происходит при переключении из одного участка электрической цепи на другой, а именно:

    • при переключении на участок электрической цепи — состоящей из диода;
    • при переключении на участок электрической цепи — не имеющей диод.

    При протекании тока в  переходе  анод — катод диода VD1, имеющим свое сопротивление,  —  ТЭН2 будет нагреваться соответственно двум значениям сопротивлений:

    • сопротивления при переходе анод — катод диода VD1;
    • сопротивлении ТЭНа ТЭН2.

    При протекании тока в переходе анод — катод диода VD2,  напряжение подаваемое на электродвигатель и ТЭН1, —  будет принимать наименьшее значение.

    Соответственно, скорость вращения ротора электродвигателя и температура нагрева ТЭНа  для данного участка электрической цепи, — будет соответствовать прямому переходу тока диода VD2.      Нагрев  ТЭНа ТЭН1 для данного участка,  так же зависит от своего внутреннего сопротивления, то есть учитывается сопротивление ТЭНа.

    рис.3

    Неисправности строительного фена

    Основными причинами неисправности строительного фена здесь можно назвать неисправность элементов электроники:

    Чаще всего такая неисправность происходит при резком скачке внешнего источника переменного напряжения.   Так например,  причина неисправности  конденсатора вызвана тем, что обкладки конденсатора замыкаются при скачке напряжения между собой — накоротко.

    Конечно же не исключается такая возможность неисправности как разрыв в обмотке статора электродвигателя перегорание обмотки.

    К незначительным неисправностям можно отнести такие причины как:

    • окисление контактов  тумблера температурного управления;
    • окисление контактов тумблера управления скоростью обдува;
    • окисление контактов тумблера отключения ТЭНов;
    • разрыв провода в сетевом кабеле;
    • неисправность штепсельной вилки отсутствие контакта.

    Диагностика на выявление причины неисправности проводится прибором  » Мультиметр».

     При замене конденсатора — учитывается его емкость и номинальное значение напряжения.

    При замене диода — учитывается сопротивление двух значений, в направлениях:

    • от анода к катоду;
    • от катода к аноду.

    Как нам известно, значение сопротивления от анода к катоду будет значительно меньше чем от катода к аноду.

    С электродвигателем, при его неисправности, дела обстоят по-сложнее.  При подобной неисправности, проще заменить электродвигатель чем допустим выполнить перемотку обмоток статора.  Но и такая работа выполнима, — кто непосредственно занимается подобным ремонтом.  В этом случае учитывается:

  • количество витков в обмотке статора;
  • сечение медного провода.
  • Не исключается и такая неисправность  как  перегорание ТЭНа.    Замена ТЭНа  проводится  с учетом своего значения сопротивления.

    Диагностика и ремонт-строительного фена

    Рассмотрим устройство электродвигателей и как именно нужно проводить диагностику электрических машин, как их принято считать в разделе по электротехнике.

    Для наглядного примера, представлены фотоснимки нескольких типов таких электрических машин, — относящихся к коллекторным электродвигателям.   Устройство и принцип работы допустим двух коллекторных электродвигателей:

    • пылесоса;
    • строительного фена,

    — ничем не отличается.   Различие в электродвигателях состоит лишь в скорости вращения ротора и в мощности электродвигателя.   Поэтому, мы как бы не будем заострять свое внимание в том плане, что приведены разъяснения, не относящиеся к электродвигателю строительного фена.

    Электродвигатель строительного фена

    Электродвигатель строительного фена — асинхронный, коллекторный, однофазного переменного тока.

                                                                                                                                                             рис.4

    Устройство ротора не требует каких либо разъяснений, так как все представлено на фотоснимке рис.4 и схематическом изображении ротора электродвигателя.

                 асинхронный коллекторный электродвигатель однофазного переменного тока

    Электрическая схема коллекторного электродвигателя рис.5  выглядит следующим образом:

                                                                                                             рис. 5

    В схеме мы можем заметить, что коллекторный электродвигатель может работать как от переменного так и от постоянного тока, — таковы законы физики.

    Две обмотки статора электродвигателя соединены последовательно.   Две графитовые щетки  в контакте —  в электрическом соединении с коллектором  ротора  электродвигателя.

    Электрическая цепь замыкается  на обмотках ротора, — соответственно, обмотки ротора в электрической схеме соединены параллельно через скользящий контакт  щетка — коллектор.

                                                                                                                                                                                       диагностика обмоток статора электродвигателя

    На фотоснимке показан один из способов диагностирования обмоток статора электродвигателя.   Таким способом   проверяется целостность  либо пробой изоляции обмоток статора.   То есть один щуп прибора соединяется с любым из выведенных концов обмоток статора, другой щуп прибора соединяется с сердечником  статора.

    В  том случае,  если будет нарушена изоляция обмотки статора и проводка обмотки будет замыкать на сердечник, — прибор укажет на режим короткого замыкания нулевое значение сопротивления.   Из этого следует, что обмотка статора неисправна.

    Прибор на фотоснимке указывает на единичку при диагностировании, — это  еще не будет означать,  что данная обмотка статора является  пригодной   к  эксплуатации.

    Необходимо так же измерить сопротивление непосредственно самих обмоток.   Диагностика проводится таким же подобным способом, — щупы прибора при этом соединяются с выведенными концами проводов обмоток статора.

      При целостности обмоток, дисплей прибора  укажет на  значение сопротивления, которым обладает та или другая обмотка.   При разрыве той или иной обмотки статора, — прибор покажет «единицу».

      Если провода  обмотки статора  между собой будут замкнуты накоротко в результате перегрева электродвигателя или по другим иным причинам, — прибор будет указывать на наименьшее нулевое значение сопротивления или же «режим короткого замыкания».

                                                                                                            рис. 6

    Как проверить прибором обмотки ротора на сопротивление? — Для этого нужно два щупа прибора соединить с двумя противоположными сторонами коллектора, то есть  нужно выполнить такое же соединение, которые имеют графитовые щетки в электрическом соединении с коллектором.   Результаты диагностики сводятся к таким же показаниям, что и при диагностировании обмоток статора.

                                                                                                                                                                       износ пластин коллектора

    Что из себя вообще представляет коллектор? —  Коллектор, это полый цилиндр состоящий из мелких  медных пластин специального сплава, изолированных как друг от друга так и от вала ротора.

    В том случае, если повреждение пластин коллектора  незначительное, — пластины коллектора зачищаются мелкозернистой наждачной бумагой.   Опять же, данный объем работы выполним непосредственно только специалистами, занимающими ремонтом электродвигателей.

                                                                                                                                                                                                                                                                                              рис. 7

    Электрическая схема рис.7  состоит из батареи и лампочки,  данная схема сопоставима со  схемой карманного фонарика.

      Один конец провода с отрицательным потенциалом  соединяется с сердечником  статора,  другой конец провода с положительным потенциалом  соединяется с одним из выведенных концов обмоток статора.

      Если провода соединить наоборот, то есть  «плюс» к сердечнику статора,  «минус» к выведенному концу обмотки статора, — от этого ничего не меняется.

    При наличии  пробоя изоляции, когда обмотка статора замкнута с сердечником,  —  лампочка  в  данной электрической схеме будет гореть.   Соответственно, если лампочка гореть не будет — значит  обмотка статора не замкнута с сердечником статора.

    Такой способ диагностирования рис.7 — не полный.   Точная диагностика проводится только прибором Омметр либо прибором Мультиметр с установленным диапазоном измерения сопротивления, для последующего замера сопротивления обмоток статора.

    На этом пока все.

    Понравилась статья? Поделиться с друзьями:
    Все о сантехнике
    1 / 20
    3 / 20
    5 / 20
    7 / 20
    9 / 20
    11 / 20
    13 / 20
    15 / 20
    17 / 20
    19 / 20